

【产品简介】
1500两层不锈钢旋振筛效率高、换网方便、产量大。适用于对产量要求较大的客户需要。
免费获取报价
全国统一销售热线
1500两层不锈钢旋振筛简介:
1500两层不锈钢旋振筛是一种高精度细粉筛分机械,工作原理是由直立式电机作激振源,电机上、下两端安装有偏心重锤,将电机的旋转运动转变为水平、垂直、倾斜的三次元运动,再把这个运动传递给筛面。调节上、下两端的相位角,可以改变物料在筛面上的运动轨迹,由于其振动运转原理很多企业也称之为“三次元振动筛分过滤机”,根据外形结构被部分客户称呼为圆形筛。
1500两层不锈钢旋振筛特点:
1、效率高、设计精巧耐用,精类、粘液均可筛分。
2、网孔不堵塞、粉末不飞扬、可筛至500目或0.028mm。
3、杂质粗料自动排出,可以连接作业。
4、独特网架设计,筛网使用时间长久,换网快,只需3-5分钟。
5、产量大,适合对产量要求较大的客户使用。
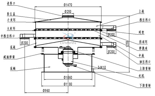
1500两层不锈钢旋振筛结构图:
1500两层不锈钢旋振筛使用行业:
化工行业:树脂、涂料、工业药品、化妆品、油漆、中药粉等。
食品行业:糖粉、淀粉、食盐、米粉、奶粉、豆浆、蛋粉、酱油、果汁等。
金属、冶金矿业:铝粉、铅粉、铜粉、矿石、合金粉、焊条粉末、二氧化锰、电解铜粉、电磁性材料、研磨粉、耐火材料、高岭土、石灰、氧化铝、重质碳酸钙、石英砂等。
公害处理:废油、废水、染整废水、助剂、活性碳等
1500两层不锈钢旋振筛细节展示:
奶粉的筛选离不开振动筛设备,一般厂家建议选择不锈钢旋振筛...
筛分面粉一般选择的振动筛是不锈钢旋振筛,而其价格一直是用...
大汉医药不锈钢旋振筛价格: 500045000 医药不锈钢旋振筛整机采...
不锈钢旋振筛采用304不锈钢材质,耐磨性、耐腐蚀性能好,筛分...
Copyright ? 2007-2020 新乡市大汉振动机械有限公司 版权所有
All Rights Reserved 备案序号:豫ICP备09002479号-15